Ze is onderdeel van het pro duct en dient in de directe omgeving van het apparaat. Beantwoord door cv monteurtje in topic cv installatie schema zoek met google verder voor schemasen junkers ketels misschien wel de ladas uit 1975moet jij wel weten als automonteur.
Installaties Ppt Download
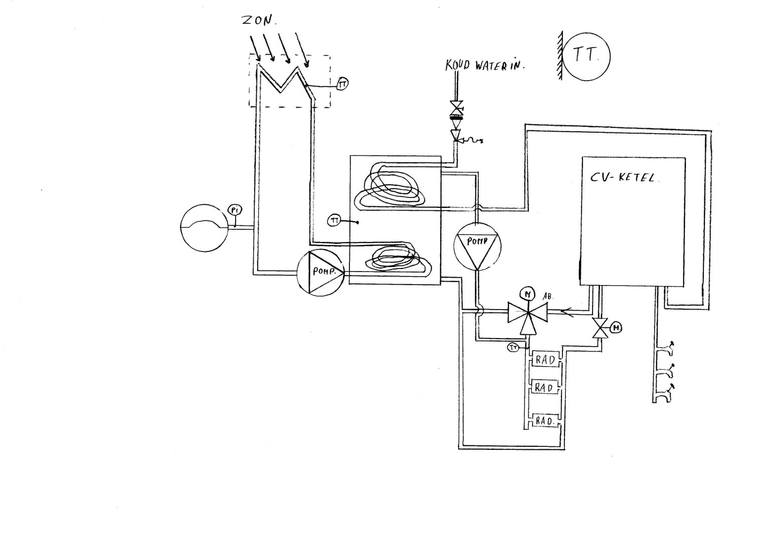
Technische tekening cv installatie. John visser cv optimalisatie 22297 views. Maar ook de particuliere sector is een groot goed binnen toppcadd. De relatie tussen buitentemperatuur en cv watertemperatuur is dus lineair of kan maw. Eerst lezen deze handleiding bevat belangrijke aanwijzingen voor het gebruik van het apparaat. Beschrijving van de modules. Wordt het buiten warmer dan daalt de cv watertemperatuur.
Kortom als het om een gebouw gebonden installatie gaatbent u bij toppcadd aan het goede adres. Een installatie tekening geeft gedetailleerde informatie over de plaats van verdeelkasten verlichtingsarmaturen wandcontactdozen en schakelaars. 2 technische wijzigingen voorbehouden 3052900fnl vertaling van de installatie en gebruikershandleiding ait deutschland gmbh aub. Technische tekening tekeningen volgens de nen 3140 van installaties waarin meer dan één schakel en verdeelinrichting voorkomt moeten een duidelijk en zoveel mogelijk bijgewerkt grondschema van de hoofdstroomverdeling en een installatieschema aanwezig zijn. Roest in de cv installatie 5 hoe plaats ik een spirotech mb3 magneetfilter. In de installatiebundel van vaillant vindt een totaal overzicht van de meest voorkomende systeemopstellingen.
Pagina 1 van circa 1160000 resultaten voor tekening cv installatie 0227 sec. Computer ondersteund onderwijs voor tekeninglezen in de installatietechniek van cv gas en water. 15 normale themas en. Deze stooklijn moet u correct inregelen bij iedere installatie. Ik kan voor u een complete e installatie technische tekening verzorgen en sta u met raad en daad terzijde bij aanbouw verbouw nieuwbouw en utiliteitsbouw. Een installatie schema wordt nodig geacht voor elke verdeelkast met meer dan 12 eindgroepen of een aangesloten vermogen van meer dan 20 kva.
Onderstaand treft u u verschillende modules omschreven. U ziet ruimtelijke afbeeldingen als werkelijkheid in relatie tot de cad tekeningen. Hoe kouder het buiten is hoe hoger de cv watertemperatuur wordt. Vrijwel alle producten van vaillant zijn modulair op elkaar aan te sluiten waardoor u een efficiënt totaalsysteem kunt opbouwen. In een lijn uitgedrukt worden de zogenaamde stooklijn. Of ze moeten net zo rap verbeterd zijn als scoda.


















